
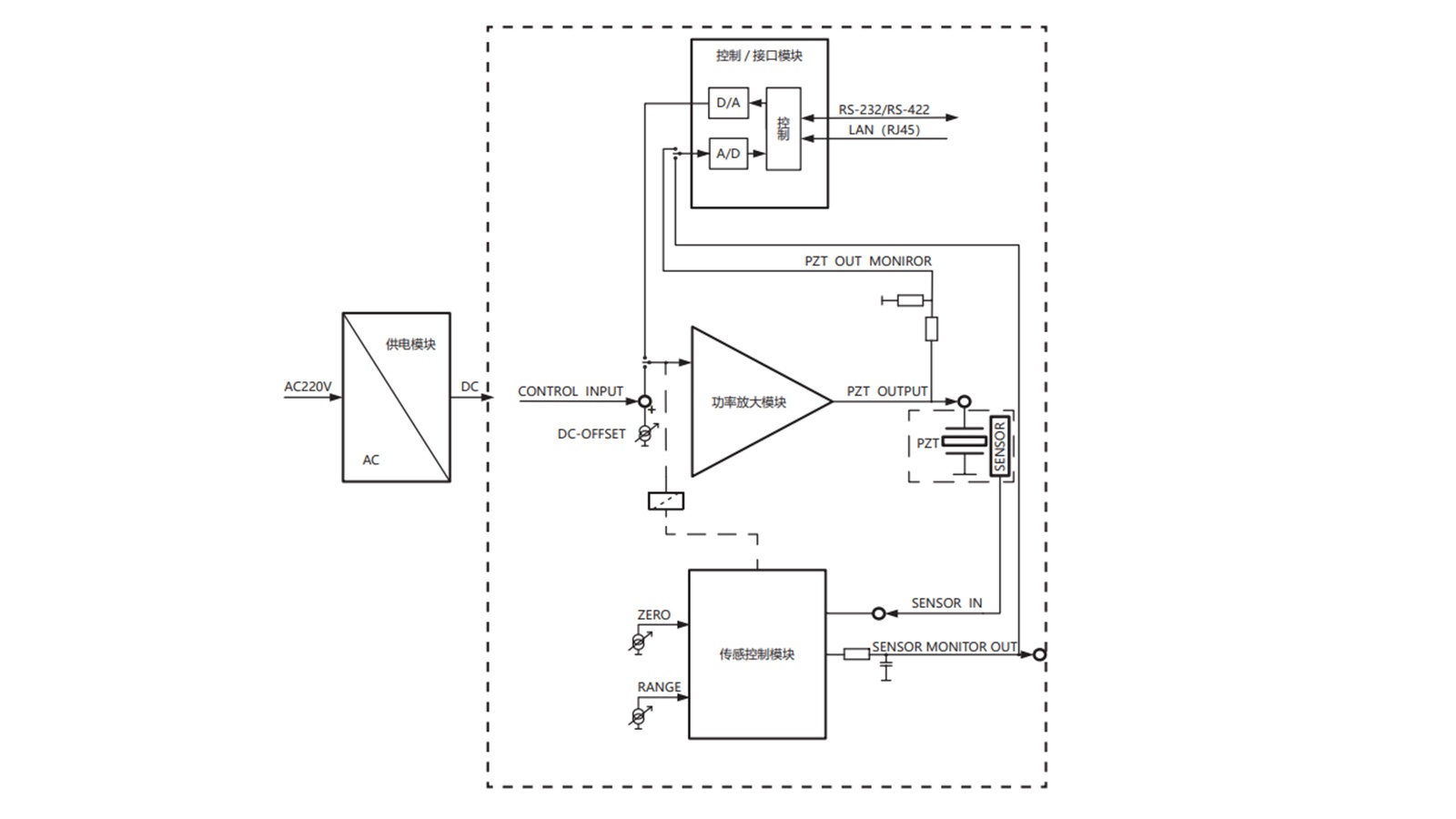
E00.D5K01机箱式压电控制器具有5个输出通道,其中第5通道恒压输出150V,可通过模拟信号/数字信号进行控制。其具有RS-232/422和LAN网口等多种通信接口,可通过通信接口实现与上位机实时通信,并支持上位机软件二次开发。它的峰值电流可达1A,放大器带宽(-3dB)可达10kHz。
产品特点

|
|
|
|
|
RS-232/422和LAN网口通信
|
|
|
|
|
前面板
|
后面板
|
原理图
|
| 技术参数 | |
|
型号 |
E00.D5K01 |
|
驱动 |
|
|
通道数 |
5 |
|
模拟输入范围(V) |
通道1~4:0~10 |
|
输出电压范围(V) |
0~150,第5通道恒压输出150V |
|
输出电压纹波(mV) |
5mV@2.2μF |
|
放大器(-3dB)带宽(kHz) |
10 |
|
平均电流(mA) |
220 |
|
峰值电流(mA) |
1 |
|
模拟输入及外部输入接口 |
BNC |
|
驱动输出接口 |
DB15公头×1+DB15母座×1 |
|
传感 |
|
|
传感器模式 |
SGS |
|
伺服特性 |
模拟P-I+陷波滤波 |
|
传感器输入接口 |
DB15公头×1+DB15母座×1 |
|
传感输入接口通道数 |
4 |
|
传感监测接口 |
DB9公头 |
|
传感器输出电压(V) |
0~10 |
|
通信 |
|
|
通信接口 |
RS-232/422、LAN(RJ45) |
|
波特率 |
9600、19200、38400、57600、76800、115200 、128000、230400、256000、5250000 |
|
上位机软件控制功能 |
输出电压和位移、波形控制、设定参数 |
|
上位机软件波形控制 |
可编程波形输出、标准波形输出 |
|
二次开发 |
VC++、Matlab、LabView 使用例程和 DLL 动态链接库函数等,方便二次开发 |
|
其他 |
|
|
工作温度范围(℃) |
0~50 |
|
供电电压(V) |
AC220V(200V~240V) |
|
电流限制 |
短路保护 |
|
静态功耗(W) |
32 |
|
尺寸(mm) |
449×134×315 |
|
重量(kg) |
15.5 |
|
|
||||||||||||


